持續創新,共創共享

豆制品廢水處理工程案例介紹——沁源縣太岳金色豆豆食品有限公司
項目概況 / Project overview
太岳金色豆豆有限公司屬于豆制品加工企業,我司為該
廢水特點 / Drainage characteristics
本項目為生產廢水,包括大豆清洗浸泡程序、壓制成型程序產生的廢水,還包括生產容器清洗和車間地面清洗產生的廢水,還有少許生活污水。泡豆水的主要包含有水溶性非蛋白氮、棉籽糖等寡糖,檸檬酸等有機酸以及水溶性維生素、礦物質等,此外,還有異黃酮等色素類物質。磨漿及壓制成型產生黃泔水的組成更為復雜,COD及懸浮物含量均較高,除含泡豆水的所有成分以外,還含有蛋白質(大豆清蛋白、大豆凝血素、胰蛋白酶抑制因子等)、氨基酸、脂類等。
豆制品生產過程屬于間歇生產方式,排水時間較集中,水量水質不均勻;黃泔水SS高達1000~1500mg/L,厭氧條件下易在廢水表面產生浮渣層;高濃度廢水水溫較高,*易酸化,到達廢水站內時,廢水PH值可達到5左右;豆制品廢水污染物主要是多糖、蛋白質和維生素物等物質所組成,總體上可生化性較好,易于生化降解。
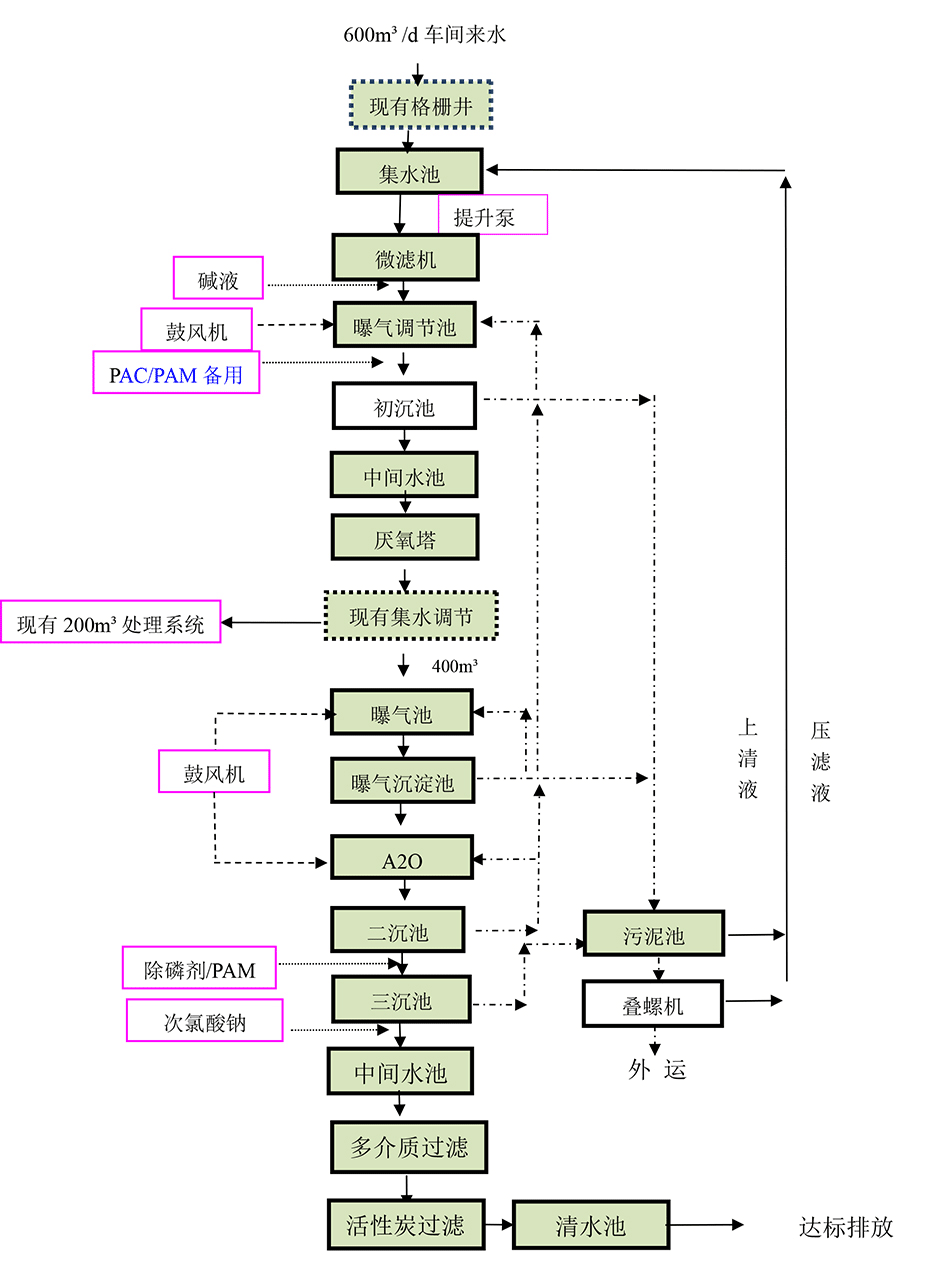
設計規模
廢水處理量:600m3/d。
排放標準 / Emission standard
出水水質指標需達到《城鎮污染物排放標準》(18918-2002)表1-一級A標準的要求
進出水水質參數對比

處理工藝 / Treatment process

針對廢水特點,主要從預處理+生化處理+深度處理三個階段來處理。
預處理部分
預處理采用人工格柵+微濾機+曝氣調節調節+初沉池
人工格柵:廢水中主要為細小懸浮物,人工格柵可去除較大的懸浮物,防止泵堵塞;
微濾機:廢水中主要為細小懸浮物,選擇柵細較細的微濾機,可去除多部分懸浮物。
初沉池:初沉池可除去廢水中的可沉物和漂浮物。廢水經初沉后,約可去除50%的可沉物、油脂和漂浮物、10%的BOD,按去除單位質量BOD或固體物計算,初沉池是經濟上比較節省的凈化步驟,對于豆制品污水和懸浮物較高的工業污水均易采用初沉池預處理。
因此本項目預處理部分選用人工格柵+微濾機+曝氣調節調節+初沉池處理方式。
生化處理部分
生化采用UASB+曝氣沉淀+A2O+二沉池
(1)厭氧技術選擇
目前厭氧常用的主要有ABR(折流式厭氧反應器)、UBF(復合厭氧反應器)、UASB(升流式厭氧污泥床反應器)和IC(內循環厭氧反應器)。
深度處理部分
深度處理選用三沉池+多介質過濾+活性炭過濾+消毒。
處理技術對比
處理技術的確定是在進行各部分的技術對比的基礎上確定的。
結論
結合本項目水質特點,本著投資經濟且運行效果好的原則,選擇UASB作為厭氧環節的技術手段。

售后服務及措施
1. 質量保證
嚴格遵守國家相關技術政策和產品安全規定進行工藝設計和工程設備配套、安裝。
嚴格執行《工程質量管理制度》組織施工。
該工程的施工、安裝、調試實行項目負責制。
強化操作管理人員培訓,確保處理系統長期穩定運行達標。
2. 售后服務
污水處理工程調試完成,交付給業主使用后,為保證廢水處理廠的長期穩定地運行,我公司作出如下承諾:
1、污水處理站投產運行后,我方將定期到廢水處理廠進行技術回訪,了解運行過程中存在的問題,以便及時解決。
2、為確保系統正常運行,本公司實行24小時跟蹤服務,我方一接到報障電話,保證及時與業主方取得聯系,采取各種途徑解決問題,包括趕到現場對系統、設備進行檢測、維修。
3、工程及設備保修一年,同時為用戶提供對本工程相關問題的免費咨詢和終身優惠維修服務,保證出水達設計排放標準。
4、一年設備保質期內,對本工程出現故障的設備和配件及時進行維修或更新。
5、超過保質期需要維修時,本公司將及時派人員維修,只收維修成本費。
6、對我公司承建的工程實行終身負責制

掃二維碼 微信關注
詳細咨詢
聯系綠豐環保
12年專注食品工業水治理一站式服務
在這里統統幫您解決!
地址:河南省新鄉市國家863新鄉科技產業園T12
15343739724