持續創新,共創共享
該方案為我司為某食品廠提供的1500m3/d廢水處理設計方案,僅供參考。
該食品廠廢水處理項目主要是熟食加工廢水,主要是制作麻球、油條、面點、速凍食品的生產產生的廢水,以及設備清洗、地面清洗、生產工藝、廚房、衛生間產生的的廢水,熟食加工廢水中含有大量的油脂。
該食品廠廢水處理項目設計參數:
該食品廠廢水處理項目主體工藝:
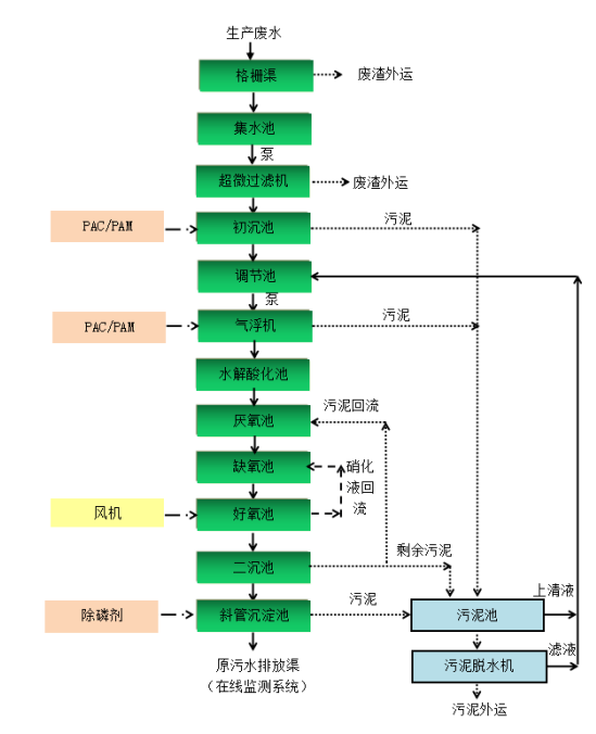
本工程的新建部分處理路線為:“格柵渠+集水池+超微過濾機+初沉池+調節池+氣浮機+水解酸化池+厭氧池+AO+二沉池+斜管沉淀池”的綜合治理技術,確保廢水能夠達到設計出水要求。詳見下圖:

食品廠1500m3/d廢水處理工藝
工藝單元內容及設備介紹
1.格柵渠
工藝利用機械格柵設置在污水處理站(集水池)前端,截阻廢水中的大塊懸浮物、漂浮物、纖維和固體顆粒物質,以避免堵塞后續管道和設備,保證后續處理工序正常有效運行。

2.集水池
匯集、暫存廢水,一般設置為全地下結構。
3.超微過濾機
集水池提升經過超微過濾機,去除截留污水中大部分的細小的毛發和微小懸浮物,大大減輕后續生化系統的運行負荷,保證廢水處理的穩定運行。
超微過濾機是利用設備上微孔過濾的一種機械過濾方法。超微過濾機是我公司根據多年做污水處理設備及多年的運營管理經驗總結和研發出的一種新型適合中小型企業污水處理的設備。主要用于屠宰行業和豆制品行業污水處理的預處理,可以去除污水中85%的懸浮物質,為污水后道工序的處理大大降低了負荷。


超微過濾機適用于把污水中存在的微小懸浮物質,主要是廢水中的懸浮物質等更大限度地分離出來,以達到液體凈化排放達標的目的。超微過濾機與其它過濾方法的根本區別在于所采用的過濾介質--我們公司自己研發的一種濾網。這種濾網材質很特別網絲很細但不容易斷絲,而且不吸附有機物質,所以清網非常容易,在污水通過濾網時,本身對濾網也起到了反沖洗作用。更換濾網非常方便,可以根據過濾介質的粒徑,隨時更換不同孔徑的濾網,這種濾網相對地在低的水力阻力下,具有較高的流速特性,使截留下來的懸浮物大小總是比這些濾網上的微孔小,超微格柵機就是利用這個原理制成的污水處理設備。
4.初沉池
初沉池是利用重力沉降原理來去除污水中懸浮固體,這里主要是去除無機顆粒和部分有機物。初沉池沉淀時間為1~2.5小時,表面水力負荷1.2~2.0m3/(m2·h),有效水深一般采用2~4米。沉淀池形式有平流式沉淀、豎流式沉淀池、輻流式沉淀池、斜板(管)沉淀池。
5.調節池
調節池的作用是:均衡廢水的水質水量,提高對有機物負荷的緩沖能力,防止生物處理系負荷的急劇變化;控制pH值,以減小中和作用中的化學藥劑用量;減小對物理化學處理系統的流量波動;使化學品添加速率適合加料設備定額;防止高濃度有毒物質進入生物處理系統;
6.氣浮機
在正常運行情況下,此設備在停機狀態;在進水水質超標、運行效果不穩定狀態下,開啟氣浮機進行應急措施使用,保證污水站的穩定達標。
7.水解酸化池
從工程上厭氧發酵產生沼氣的過程可分為水解階段、酸化階段和甲烷化階段。水解池是把反應控制在第二階段完成之前,不進入第三階段。在水解反應器中實際上完成水解和酸化兩個過程(酸化也可能不十分徹底),簡稱為水解。
經過水解酸化反應,廢水中大分子物質降解為小分子物質;難生化降解物質降解未易生化降解物質;降低COD總量,同時提高廢水的可生化性。
8.厭氧池
發酵作用:在沒有溶解氧和硝態氧存在的厭氧狀態下,兼性細菌將溶解性BOD轉化為低分子發酵產物揮發性脂肪酸;
生物貯磷菌獲得VFAs:這些細菌吸收厭氧區產生的或來自原廢水的VFAs,并將其運送到細胞內,同化成胞內碳能源貯存物聚羥基丁酸/聚羥基戊酸,所需的能量在源于聚磷的水解以及細胞內糖的酵解,并導致磷酸鹽向體外釋放。
9.缺氧池
缺氧池(DO<=0.5mg/L),池中的反硝化細菌以污水中未分解的含碳有機物為碳源,將好氧池內通過內循環回流進來的硝酸根還原為N?而釋放。
缺氧池有水解反應,在脫氮工藝中,其pH值升高。在脫氮工藝中,主要起反硝化去除硝態氮的作用,同時去除部分BOD。也有水解反應提高可生化性的作用。
10.好氧池
好氧池是活性污泥反應池,是活性污泥工藝系統的核心部分,活性污泥工藝系統的凈化效果,在很大程度上取決于好氧池是否能正常發揮。其作用是讓活性污泥進行有氧呼吸,進一步把有機物分解成無機物。去除污染物的功能。運行好是要控制好含氧量及微生物的其他各需條件的好,這樣才能是微生物具有**大效益的進行有氧呼吸,進行正常硝化反應,達到有效去除氮磷的目的。
11.二沉池
二沉池設置于曝氣池之后,是活性污泥系統的重要組成部分,這的作用是通過泥水分離沉淀生產清潔出水;提供濃縮和回流的活性污泥;根據水量、水質的變化暫時貯存活性污泥。其工作效果直接影響系統的出水水質和回流污泥濃度。
12.斜管沉淀池
斜管沉淀池是給排水中沉淀池的一種。混凝過程是工業用水和生活污水處理中**基本也是極為重要的處理過程,通過向水中投加一些藥劑(通常稱為混凝劑及助凝劑),使水中難以沉淀的顆粒能互相聚合而形成膠體,然后與水體中的雜質結合形成更大的絮凝體。絮凝體具有強大吸附力,不僅能吸附懸浮物,還能吸附部分細菌和溶解性物質。絮凝體通過吸附,體積增大而下沉。
13.污泥池
污泥池主要作用是儲存污水處理系統中產生的剩余污泥,并將剩余污泥進行厭氧消化,從而使污泥得到穩定處理。
14.污泥脫水系統
污泥脫水主要有四種形式:1、自然干化;2、真空過濾;3、壓濾;4、離心脫水四種。由于各種因素的影響壓濾脫水為目前污泥脫水的使用**為廣泛。壓濾機按構造可分為三大類:帶式壓濾機、螺旋壓濾機和板框壓濾機。

本項目選用疊螺機。
15.規范排放口
排水管渠出水口位置、形式和出口流速,就要根據受納水體的水質要求、水體的流量、水位的變化幅度、水流方向、波浪狀況、稀釋自凈能力、地形變遷和氣候特征等罪大因素確定;出水口應采取防沖刷、消能、加固等措施,并設置標志。
16.綜合房間
(1)綜合房間(污泥脫水間、風機房、加藥間、控制室、)
綜合房間(配電室、在線監測間)

(2)利用原有在線設備間
附屬設備:COD、氨氮、TN、TP四位一體快速檢測儀;SS測定儀器設備;pH計;便攜式溶解氧儀;必要的化玻儀器等(利用原有)。
該方案為我司為某食品廠提供的1500m3/d廢水處理設計方案,僅供參考。電話聯系我們:15343739724,獲取為您定制的食品廠廢水處理設計方案!

掃二維碼 微信關注
詳細咨詢
聯系綠豐環保
12年專注食品工業水治理一站式服務
在這里統統幫您解決!
地址:河南省新鄉市國家863新鄉科技產業園T12
15343739724