持續創新,共創共享
▋金津肉業項目概況/Project Overview
該項目主要是屠宰、設備清洗等產生的廢水,廢水中含有大量的血污、油脂質、毛、肉屑、骨屑、內臟雜物、未消化的食物、糞便等污物,固體懸浮物含量高。
▋金津肉業設計參數/Design parameters

▋金津肉業設計范圍/Design scope
廠區污水處理系統的格柵渠至清水池出水口;
本方案涉及綜合廢水處理工藝流程設計、土建設施設計、設備配置、電氣設計、投資估算、運行費用分析、工期及服務等。
(1)在貴公司總體規化指導下,對廢水進行綜合治理,充分發揮建設項目的社會效益、經濟效益和環境效益,保證工程的順利實施。
(2)嚴格執行國家有關環境保護法律法規的要求;認真貫徹執行國家關于環境保護的方針政策,嚴格按照國家現行有關規范標準和行政主管部門規定設計;
(3)嚴格執行現行的防火、安全、衛生、環境保護等國家和地方頒布的法規、規范與標準;
(4)在滿足污水處理要求的前提下,因地制宜,有效利用空間,盡量減少占地和投資。構筑物平面與空間合理布置,結構緊湊,節省基建投資;
(5)污水處理站主體構筑物采用鋼筋混凝土結構,系統具有較好的抗腐性能;
(6)廢水處理站總體布局、統一規劃,力求和周圍環境協調;
(7)在污水處理站運行中保證清潔、安全、無二次污染。設備運行簡單,以操作維護方便,利于管理為原則;
(8)嚴格控制噪聲的產生, 消除二次污染;

▋金津肉業廢水特點/Characteristics of wastewater
(1) 水質、水量隨時間變化大。產生的廢水量隨季節和日、時變化幅度很大,且屠宰多為一班制生產,白天流量大,濃度高,夜間流量小,濃度低。
(2) 有機物含量高,可生化性好,固體懸浮物含量高。廢水中含有大量血污、油污、肉屑、內臟污物及未消化食物等,且帶有血紅色和血腥味。
綜上所述,通過分析表明:
① 該廢水以COD、氨氮、總磷總氮、SS和動植物油類為主要污染物;
② 屬于典型有機易生化廢水。

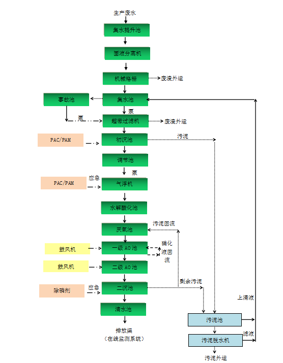
▋金津肉業廢水處理工藝/Wastewater treatment process
本工程的新建部分處理路線為:“集水提升池+固液分離機+格柵渠+集水池+超微過濾機+初沉池+調節池+氣浮機+水解酸化池+厭氧池+缺氧池+好氧池+二沉池+清水池”的綜合治理技術,確保廢水能夠達到設計出水要求。詳見下圖:

▋金津肉業廢水處理各單元去除率/Removal rate of each unit in wastewater treatment

經典案例
LvFeng HuanBao
河南綠豐環保已經為100+企業解決水治理難題 / 按照國家排放標準 / 持續穩定達標運行



掃二維碼 微信關注
詳細咨詢
聯系綠豐環保
12年專注食品工業水治理一站式服務
在這里統統幫您解決!
地址:河南省新鄉市國家863新鄉科技產業園T12
15343739724